新闻中心

搜索:

全面了解风机的分类、原理、选型及维护

文章来源:鑫佳通 作者:混流式风机小编 发布时间:2017-03-06 12:24:38 浏览次数:17506

风机是一种用于压缩和输送气体的机械,从能量观点来看,它是把原动机的机械能量转变为气体能量的一种机械。

风机分类及用途

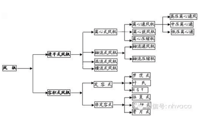
按作用原理分类

透平式风机--通过旋转叶片压缩输送气体的风机。 

容积式风机—用改变气体容积的方法压缩及输送气体机械。


透平式风机

1、离心式风机


2、轴流式风机

3、混流式风机

3、横流式风机


容积式风机

1、定容式

2、非定容式




以不同形式进行分类

1、按气流运动方向分类

  a、离心式风机—气流轴向驶入风机叶轮后,在离心力作用下被压缩,主要沿径向流动。

  b、轴流式风机—气流轴向驶入旋转叶片通道,由于叶片与气体相互作用,气体被压缩后近似在园柱型表面上沿轴线方向流动。

  c、混流式风机—气体与主轴成某一角度的方向进入旋转叶道,近似沿锥面流动。

  d、横流式风机—气体横贯旋转叶道,而受到叶片作用升高压力。

  轴流风机和离心风机的主要区别在于:


  1、离心风机改变了风管内介质的流向,而轴流风机不改变风管内介质的流向;  

  2、离心风机的安装比较复杂;

  3、离心风机的电机与风机一般是通过轴连接的,而轴流风机的电机一般在风机内;

  4、离心风机常安装在空调机组进、出口处,锅炉鼓、引风机,等等。轴流风机常安装在风管当中、或风管出口前端。


2、按生产压力的高低分类(以绝对压力计算);

   通风机—排气压力低于112700Pa;

   鼓风机—排气压力在112700Pa~343000Pa之间;

   压缩机—排气压力高于343000Pa以上; 

3、通风机高低压相应分类如下(在标准状态下);  

   通风机—排气压力低于112700Pa;

   鼓风机—排气压力在112700Pa~343000Pa之间;  

   压缩机—排气压力高于343000Pa以上;


4、通风机高低压相应分类如下(在标准状态下)

     低压离心通风机:全压P≤1000Pa中压离心通风机:全压P=1000~5000Pa;

     高压离心通风机:全压P=5000~30000Pa低压轴流通风机:全压P≤500Pa;

     高压轴流通风机:全压P=500~5000Pa;

风机的表示方法

1、一般通风机全称表示方法

 


型式和品种组成表示方法



2、型式和品种组成表示方法






常用风机用途代号


代号

代号

代号

代号

代号

汉 字

简 写

汉 字

简 写

汉 字

简 写

汉 字

简 写

汉 字

简 写

通用
防爆
排尘
烧结
化气

T
B
C
SJ
HQ

防腐
高温
煤粉
动力
油气

F
W
M
DL
YQ

矿井
冷却
热风
高炉
天然气

K
L
R
GL
TQ

锅引
锅炉
粉末
转炉
冷冻

Y
G
FM
ZL
LD

纺织
隧道
凉风
煤气
空调

FZ
SD
LF
MQ
KT

风机的性能参数及指标

常用的风机参数概念  

风量:风机每分钟输送的空气立方数,SI:m3/h。 

全压:气体所具有的全部能量,等于动压+静压,SI:Pa。 

动压:将气体从零速度加速至某一速度所需要的压力,SI:Pa 。 

静压:流体某点的绝对压力与大气压力的差值,SI:Pa 。 

风机转速:风机叶轮每分钟转过的转数,SI:RPM;  

轴功率:电动机除去外部损耗因素,传递到风机轴上的实际功率,通常认为是风机实际所需功率,SI:KW 。  

噪音:风机在正常运转过程中气动噪音和机械噪音叠加所形成的噪音;大多数厂家公布A记权噪音(dBA),1.5m处。 SI:dBA 

全压效率:风量X全压/轴功率/1000/3600*100% 

电源:380/50/3,220/50/1,220/50/3,690/50/3等等  

出口风速:风机出口截面积的风速,控制出口风速可间接控制噪音。 SI:m/s。


如何进行风机选型

一、一般选型方法

1. 选型时,先找到静压;

2. 按照静压所在列向下查找,找到所需风量;

3. 读出轴功率、噪音,转速等参数;

4. 查看性能曲线,功率曲线,外形尺寸等是否满足需求;

5. 按照轴功率X1.1,向上匹配合适的电机;

6. 选型完成。

二、这么多种类,应该如何选取?

1.风机按照叶轮形式分类,可分为离心风机,轴流风机、混流风机、贯流风机等等;

2.风机按照安装位置或按照安装形式可分为:屋顶风机、边墙风机、管道风机、风机箱等等;

3.风机按照用途可分为:排风机、送风机、过滤风机、除尘风机、排烟风机等等;

这些分类还可组合,如屋顶离心排风机,边墙轴流排风机、排烟混流风机等。


三、这么多型号,应该如何选取?

最主要原则:合理组织气流,完成所需功能。

1:尽量利用自然形成的气流

举例1:某热处理车间,面积4000㎡,厂房高约6m,无空调,夏季车间内最高平均温度可达50℃,为降低车间内温度,使工作人员感觉舒适,采用机械送排风方式引入外界冷风。第一次,采用10台边墙排风机,百叶送风形式,但百叶安装位置较高(4m左右)。使用后,车间地表温度降低5℃,5.5米行车处,温度降低10℃,工作人员对其效果不太满意。后改造,原风机位置及台数均不变,加大送风百叶面积,将百叶高度降低至距地面0.5m处。改造后,车间内送排风总量基本不变,但车间内地表温度降低9℃,工作人员认为效果有明显改善。  原因分析:热处理设备为该车间主要热源,空气加热后向上方屋顶聚集,经过对流循环后,整个车间内温度升高。第一次方案中,采用机械送排风没有错,但是不应将百叶安装过高,这样进入室内的冷空气迅速被热空气混合加热,达不到给人员降温的作用。第二次方案中,降低了百叶的高度,使得冷空气先流过工作人员所在的地表,然后再混合热空气,降低最多的车间内地表温度。达到了设计目的。 2:尽量利用自然气流 

举例2:某车间座北朝南,由于地形原因,常年刮东南风,导致车间内气流多以由南向北为主。由于车间内有比较重的醋酸味,所以业主想增加机械排风,而后在南墙上安装一排排风机。使用后,效果非常不理想。后经改造,将南墙上的排风机安装在北墙上,并在南墙原风机位置加装电动百叶。改造后效果非常明显。 原因分析:原方案机械排风和自然风方向相反,所以排风效果很不理想。改造后,机械排风与自然风形成合力,

大幅度提高了排气效果,另外增加的百叶,也加强了自然通风的效果。所以效果会比较明显。 

类似的场合:

1. 需要排热或排热蒸汽,应尽量优先设置屋顶排风机;

2.需要取暖、降温或送新风时,应尽量让暖气流或冷气流流经工作人员所在位置,所以多选用管道风机或边墙风机;

3.消防排烟,应优先采取屋顶风机或吊装的风管,故多选用管道风机;  

4. 尽量利用自然风气流(应合理设置风机位置和形式); 

3:控制气流分层/分区域

 气流分层不仅可以使用在净化室,也可以使用在其他许多场合。气流分层仅需要考虑和控制某一空间内或某一高度范围内的气流。

例如:某水泥分装车间,如果整体换气则需要20次/小时的换气,如果采用气流分层技术,则只需要5次/小时的折合换气量。因此能大量节约设备成本和运行成本。  类似场合:手术室、细菌培养室、面粉厂灌装车间、食堂。焊接车间等。

4:局部送排风

有些情况下,车间内整体清洁,但有个别几处严重污染源(或严重发热),这是就需要用到局部排风。  有些情况下,仅需要照顾到固定岗位的工作人员的气流,则应采取局部送新风。 

 例如:某开放空间,外界气温非常低(-30℃),但工作人员需要取暖。如果用整体采暖,只能是浪费能源。这种情况下,应首先考虑热辐射采暖,或者采用局部暖风机既可。


风机选型应提供哪些参数?

1. 风机形式、种类及用途

2. 安装方式

3. 气体成分(包括特殊的温度、湿度、腐蚀性及杂质)

4. 出风方向

5. 室内安装还是室外安装

6. 限定的其他条件(如噪音小于60dBA等)

7. 配件及特殊要求


风机的使用维护注意事项  

风机刚开始工作时轴承部位的振动很小,但是随着运转时间的加长,风机内粉尘会不均匀的附着在叶轮上,逐渐破坏风机的动平衡,使轴承振动逐渐加大,一旦振动达到风机允许的最大值11mm/s时(用振幅值表示的最大允许值如下),风机必须停机修理(清除粉尘堆积,重做动平衡)。因为这时已是非常危险的,用户千万不可强行使用。在风机振动接近危险值时,有测振仪表的会报警。

风机轴承振动的最大允许值为:  

(1)用轴承震动速度有效显示时为:11mm/s。

(2)用轴承振幅显示时为以下值:  

a. 电机同步转速为3000转/分时:最大允许值为:0.1mm(双振幅)

b. 电机同步转速为1500转/分时:最大允许值为:0.2mm(双振幅)

c. 电机同步转速为1000转/分时:最大允许值为:0.31mm(双振幅)

d. 电机同步转速为750转/分时: 最大允许值为:0.4mm(双振幅)

e. 电机同步转速为600转/分时: 最大允许值为:0.5mm(双振幅)

f. 电机同步转速为500转/分时: 最大允许值为:0.6mm(双振幅)

风机的轴承温度正常时为≤70℃,如果一旦升高到70℃,有电控的应(会)报警。此时应查找原因,首先检查冷却水是否正常?轴承油位是否正常?如果一时找不到原因,轴承温度迅速上升到90℃,有电控的应(会)再次发出报警、停车信号。

风机开车、停车或运转过程中,如发现不正常现象应立即进行检查,检查发现的小故障应及时查明原因设法消除。如发现大故障(如风机剧烈振动、撞击、轴承温度升剧烈上升等)应立即停车进行检查。

风机首次运行一个月后,应重新更新更换润滑油(或脂)以后除每次拆修后应更换外,正常情况下1~2月更换一次润滑油(或脂),也可根据实际情况更换润滑油(或脂)。  正确的维护、保养,是风机安全可靠运行,提高风机使用寿命的重要保证。因此,在使用风机时,必须引起充分的重视。 叶轮的维修、保养  在叶轮运转初期及所有定期检查的时候,只要一有机会,都必须检查叶轮是否出现裂纹、磨损、积尘等缺陷。

只要有可能,都必须使叶轮保持清洁状态,并定期用钢丝刷刷去上面的积尘和锈皮等,因为随着运行时间的加长,这些灰尘由于不可能均匀地附着在叶轮上,而造成叶轮平衡破坏,以至引起转子振动。

叶轮只要进行了修理,就需要对其再作动平衡。如有条件,可以使用便携试动平衡仪在现场进行平衡。在作动平衡之前,必须检查所有紧定螺栓是否上紧。因为叶轮已经在不平衡状态下运行了一段时间,这些螺栓可能已经松动。

机壳与进气室的维修保养

除定期检查机壳与进气室内部是否有严重的磨损,清除严重的粉尘堆积之外,这些部位可不进行其他特殊的维修。

定期检查所有的紧固螺栓是否紧固,对有压紧螺栓部的风机,将底脚上的蝶形弹簧压紧到图纸所规定的安装高度。

轴承部的维修保养  经常检查轴承润滑油供油情况,如果箱体出现漏油,可以把端盖的螺栓拧紧一点,这样还不行的话,可能只好换用新的密封填料了。 轴承的润滑油正常使用时,半年内至少应更换一次,首次使用时,大约在运行200小时后进行,第二次换油时间在1~2个月进行,

以后应每周检查润滑油一次,如润滑油没有变质,则换油工作可延长至2~4个月一次,更换时必须使用规定牌号的润滑油(总图上有规定),并将油箱内的旧油彻底放干净且清洗干净后才能灌入新油。

 如果要对风机轴承作更换,应注意以下事项:

 在将新轴承装入前,必须使轴承与轴承箱都十分清洁。将轴承置于温度约为70~80℃的油中加热后再装入轴上,不得强行装配,以避免伤轴。  其余各配套设备的维修保养

 各配套设备包括电机、电动执行器、仪器、仪表等的维修保养详见

各自的使用说明书。这些使用说明书都由各配套制造厂家提供,

本制造厂将这些说明书随机装箱提供给用户。

风机停止使用时的维修保养  风机停止使用时,当环境温度低于5℃时,应将设备及管路的余水放掉,以避免冻坏设备及管路。 风机长期停车存放不用时的保养工作

(1)将轴承及其它主要的零部件的表面涂上防锈油以免锈蚀。

(2)风机转子每隔半月左右,应人工手动搬动转子旋转半圈(既180°),搬动前应在轴端作好标记,使原来最上方的点,搬动转子后位于最下方。

注:风机轴承型号详见总图。

一、风机震动剧烈:

1、风机轴与电极轴不同心。

2、基础或整体支架的刚度不够。

3、叶轮螺栓或铆钉松动及叶轮变形。

4、叶轮轴盘孔与轴配合松动。

5、机壳、轴承座与支架,轴承座与轴承盖等联接螺栓松动。

6、叶片有积灰、污垢、叶片磨损、叶轮变形轴弯曲使转子产生不平衡。

7、风机进、出口管道安装不良,产生共振。

二、轴承温升过高:

1、轴承箱振动剧烈

2、润滑脂或油质量不良、变质和含有灰尘、沙粒、污垢等杂质或充填量不当。

3、轴与滚动轴承安装歪斜,前后两轴承不同心。

4、滚动轴承外圈转动。(和轴承箱摩擦)。

5、滚动轴承内圈相对主轴转动(即跑内圈和主轴摩擦)

6、滚动轴承损坏或轴弯曲。  

7、冷却水过少或中断(对于要求水冷却轴承的风机)。

8、机壳或进风口与叶轮摩擦。

三、电动机电流过大或温升过高:  

1、启动时,调节门或出气管道内闸门未关严。

2、电动机输入电压低或电源单相断电。

3、风机输送介质的温度过低(即气体密度过大),造成电机超负荷

4 、系统性能与风机性能不匹配。系统阻力小,而留的富裕量大,造成风机运行在低压力大流量区域

上一条:安装轴流风机的时需要注意的几个问题 下一条:气体灭火系统防护区自动泄压装置设计和安装使用 返回列表